

渦街流量計它是將溫度、壓力、流量信號集于一體,通過智能數字處理器將三種信號混合處理后輸出一個補償后的標準流量,從而實現了對氣體、蒸汽的溫壓補償功能。由于采用了智能一體化的設計理念,因此,渦街流量計具有結構緊湊、安裝使用維護方便等特點,以下為新型流量計的優勢:
● 表體中同時集成溫壓補償補償功能,可測量流體的標準體積流量或標準質量流量。
● 全智能化、數字化電路設計,可自動補償被測流體密度或標況體積計算。
● 全新的數字濾波和修正功能使流量測量更加精準可靠。
● 電池供電型無需外接電源既可連續工作兩年以上。
● 全新點陣漢字液晶顯示,使用操作更方便。
渦街流量計的工作原理是將—個稱為流量元件的非漉線型物體(如三角柱體、梯型柱體等)垂直插入管道流體中,當流體流速足夠大時,在測量元件的下游便會交普產生旋渦,隨著旋渦尺寸的增大,便會離開流量元件向下游流去形成兩列旋渦,這種旋渦列稱為卡門旋街。這一過程稱為旋渦的剝離。旋渦剝離的頻率(亦稱為卡門渦街釋放頻率)在一定的流速范圍內與介質流速成線性關系,且這一關系不受流體的密度、黏度、壓力和溫度的影響,而僅與流體的流速和測量元件的寬度有關。
液體、工況氣體流量范圍
1、外形尺寸示意圖
2、外形尺寸
1.上表所有數據僅基于標準型傳感器。
2.對于口徑較小的傳感器,表頭的尺寸可能大于傳感器的尺寸。
3.其他未列出的壓力等級,尺寸可能會不同。
1.渦街流量計屬于對管道流速分布畸變、旋轉流和流動脈動等敏感的流量計,因此, 對現場管道安裝條件應充分重視,遵照生產廠使用說明書的要求執行。渦街流量計可安裝在室內或室外。如果安裝在地下井里,有水淹的可能,要選用潛 水型傳感器。傳感器在管道上可以水平、垂直或傾斜安裝,但測量液體和氣體時為防止 氣泡和液滴的干擾,安裝位置要注意,如圖1所示。
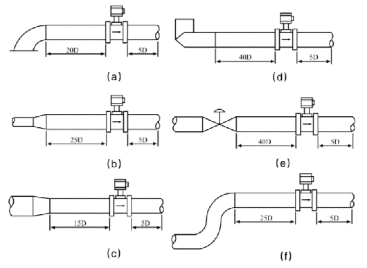
2.渦街流量計必須保證上、下游直管段有必要的長度,如圖2所示。在各種資料中數 據有差異,其原因可能是,旋渦發生體尚未標準化,形狀尺寸的差異有多少影響尚待驗 證;對各類阻流件必要的直管段長度試驗研究尚不夠,即還不成熟,對比節流式差壓流 量計,這方面工作還處于初始階段。
圖2渦街流量計對下、下游直管長度的要求
(a)一個90°彎頭;(b)同心擴管;(c)同心收縮全開閥門;(d)不同平面兩個90°彎頭;(e)調節閥 半開閥門;(f)同一平面兩個90°彎頭
3.傳感器與管道的連接如圖3所示。在與管道連接時要注意以下問題。
1)上、下游配管內徑D與傳感器內徑D′相同,其差異滿足下述條件:
0.95D≤D′≤1.1D。
2)配管應與傳感器同心,同軸度應不小于0.05D′
3)密封墊不能凸入管道內,其內徑可比傳感器內徑大1~2mm 4)如需斷流檢查與清洗傳感器,應設置旁通管道如圖4所示。
5)外部振動對渦街流量計的影響應該作為渦街流量計現場安裝的一個突出問題來關 注。首先在選擇傳感器安裝場所時盡量注意避開振動源。其次采用彈性軟管連接,在 小口徑中可以考慮。第三,加裝管道支撐物是有效的減振方法,一種管道支撐方法如 圖5所示。
電氣安裝應注意傳感器與轉換器之前采用屏蔽電纜或低噪聲電纜連接,其距離不應 超過使用說明書的規定。布線時應遠離強功率電源線,盡量用單獨金屬套管保護。應遵 循“一點接地”原則,接地電阻應小于10Ω。整體型和分離型都應在傳感器側接地,轉 換器外殼接地點應與傳感器“同地”。帶溫壓補償時安裝位置,如圖6所示。
使用注意事項:
(1)現場安裝,維護必須遵守“有爆炸性氣物體勿開蓋”的警告語,并在開蓋前關掉 外電源。
(2)現場安裝完畢通電和通流前的檢查
a.主管和旁通管上各法蘭、閥門、測壓孔、測溫孔及接接應無滲漏現象;
b.管道振動情況是否符合說明書規定;
c.傳感器安裝是否正確?各部分電氣連接是否良好?
(3)接通電源靜態調試
在通電不通流時轉換器應無輸出,瞬時流量指示為零,累積流量無變化,否則首先 檢查是否因信號線屏蔽或接地不良,或管道震動強烈而引入干擾信號。如確認不是上述 原因時,可調整轉換器內電位器,降低放大器增益或提高整形電路觸發電平,直至輸出為零。